2022-07-20 10:19:30
趙雨
824
摘 要:根據《重點用能節能辦法》(國家發展改革委等第七部委2018年15號令)、《重點用能單位能耗在線監測系統推廣建設工作方案》(發改環資[2017]1711號)和《關于加速推進重點用能單位能耗在線監測系統建設的通知》(發改辦環資[2019]424號)要求,湖南省發改委同省市場監督管理局研究制定了湖南省端系統推廣建設方案,目的是到2020年底“百家”、“千家”重點用能單位基本實現接入,到2021年底實現“萬家”重點用能單位接入。安科瑞依據《NHJC--01-2018重點用能單位能耗在線監測系統》開發的Acrel-5010重點用能單位能耗在線監測系統助力湖南三立集團股份有限公司實現重點用能單位端系統建設。
關鍵詞:重點用能單位;在線監測;百千萬;
0.引言
根據國家發展改革委、國家質檢總局關于印發《重點用能單位能耗在線監測系統推廣建設工作方案》的通知(發改環資〔2017〕1711 號)要求,以物聯網、云計算等技術為支撐,大力推動重點用能單位能耗在線監測系統建設,加速推進重點用能單位完善能源計量體系、提高能源管理精細化水平,使互聯網與節能工作相結合,提高節能宏觀調控能力,推動完成能源消費總量和強度“雙控”目標任務。
2019年4月4日,根據《國家發展改革委辦公廳 市場監管總局辦公廳關于加速推進重點用能單位能耗在線監測系統建設的通知》(國家發改委發改辦環資〔2019〕424號)的要求,加速推進重點用能單位能耗在線監測系統建設工作,要求各省、自治區、直轄市發展改革委、市場監管局(廳、委),有關地區工信委(廳)、能源局,落實目標責任、加速推進系統建設、切實提高數據質量、加強督促監管、強化政策保障。
安科瑞依據《NHJC--01-2018重點用能單位能耗在線監測系統》開發的Acrel-5010重點用能單位能耗在線監測系統助力湖南三立集團股份有限公司實現重點用能單位端系統建設。
1.項目概況
湖南三立集團股份有限公司是中國西部一家集有色金屬采、選、冶為一體的綜合型股份制民營企業。公司地處湘黔渝三省交界處,坐落在花垣縣,是主要從事有色金屬冶煉的一家大型股份制民營企業。
該項目是重點用能單位在線監測及上傳項目,端系統覆蓋一纟及、二*能源消耗的計量,電、水經由現場儀表進行自動采集;煤及柴油采用人工填報,確定數據上傳*省重點用能單位能耗在線監測系統平臺。
2.企業能源狀況分析
湖南三立集團股份有限公司的生產用能主要是電、燃煤、柴油等,耗能工質為水。其中電、煤、柴油、水為外購。水是通過自來水公司提供自來水和抽取河水供廠區生產、辦公或生活使用。
企業外購電力用于各分廠動力、電解、物質輸送等耗電設備,車間輔助動力、照明等;燃煤主要用于食堂生活用煤和冬季余熱鍋爐蒸汽供應不足時燃煤鍋爐用煤;柴油主要為沸騰爐焙燒點火使用和輔助生產系統中鏟車運輸和叉車輸送動力使用;蒸汽自產自用,主要用于電解鋅生產系統制液及電解工序;水主要用于各分廠生產用水及其他辦公、生活用水等。
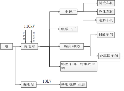
(1)電力流向
企業電力主要由廠區110kV變電站和縣電力公司提供1路10kV電源供電。電鋅廠、硫酸廠、綜合回收廠及鑄型車間從公司110kV變電站取電,基地電解和生活辦公用電從縣電力公司10kV線路上取電,具體如下:

(2)柴油流向
企業柴油主要流向沸騰爐點火及廠內運輸車輛使用。

(3)煤炭流向
企業煤炭主要用于電鋅廠冬季余熱鍋爐蒸汽供應不足時鍋爐補充蒸汽使用以及食堂生活用煤。

(4)水的流向
企業自來水由主要用于硫酸廠生產、電解車間冷卻、軟水站以及生活辦公用水,具體如下:

分析結果:
依據能源在線監測要求以及企業現場情況,納入監測的數據以及方式如下:
電、水的一纟及和二*計量經由現場儀表進行自動采集;煤及柴油的一纟及和二*計量采用人工填報,確定數據上傳*省重點用能單位能耗在線監測系統平臺。
為端系統覆蓋一纟及、二*能源計量,能耗數據實時采集、監測、傳輸的要求,目前存在的主要問題:
(1)三立廠區目前僅1塊總水表具有數據自動采集功能,其他水表為機械表,需進行更換。目前正在安排水表的采購及更換工作。
(2)縣供電總電能表2路485通訊接口均已使用,需協調新增1個附表,以滿足自動采集要求。
(3)監測采集點比較分散,需在各點就近接入220V電源。
3.組網方案

重點用能單位能耗在線監測系統從結構上一般可以分為三層。
采集層:采集層主要是通過在現場安裝電表、水表等能耗計量表計來計量各廠區能源消耗。所有儀表采用帶有通訊接口的智能遠傳儀表。儀表可使用RS485現場總線進行組網,通過Modbus協議進行數據傳輸。
傳輸層:傳輸層主要是通過使用我司ANet系列智能網關,智能網關主要作用是通過RS485總線和多種通訊協議采集計量表計的數據,通過網關的協議轉換功能將數據通過運維協議傳輸到網閘中。網關的主要功能特點支持協議轉換、數據加密傳輸、支持斷點續傳。
平臺管理層:平臺管理層主要是在網閘上位機中部署不同的服務。平臺管理層提供一系列服務來滿足數據處理、在線監測以及實時上傳等需求。
4. 平臺功能介紹
(1)全場看板:全廠看板頁面概要顯示企業的基本信息;全廠用能展示日、月、年消耗能源折算的噸標煤量,同時餅圖展示企業不同能源消費占比情況;用能趨勢展示同分類能耗的逐日用能趨勢;上傳信息顯示重點用能單位上傳情況。

(2)參數查詢頁面可以根據時間查詢不同計量器具的功率、電流、電壓等參數。

(3)平臺可以根據采集的能源消耗量以及錄入的產品產量計算產品單耗。

(4)實時在線監測全廠配電情況(電壓、電流、功率、電能)

(5)記錄數據上傳日志

5.推薦設備
5.1 端設備
能耗在線監測端設備放置于重點用能單位,實現數據接入、安全隔離、數據處理存儲及上傳、運維管理等功能,內網主機和外網主機通過安全隔離數據交互單元連接,確保生產網絡安全,信息安全保護應符合相關標準以及企業自身需求,結構如下圖所示:

5.2端設備硬件參數
v 單主板采用低功耗處理器;
v 單主板內存大小4G;
v 硬盤:128G 固態硬盤
v 獨立雙主機“2+1”架構非IP物理隔離;
v 帶VGA接口,可外接顯示器,便于現場維護操作;
v 雙冗余開關電源,互為備用、支持熱插拔,保障端設備的可靠性,具有電源故障聲光報警功能;
v 8路RS485串口;
v 6路千兆以太網;
v 4個USB接口,可用于CA證書接口;
5.3產品認證安全
產品通過公安部計算機信息系統安全產品質量監督檢驗中心的網絡隔離檢測認證,取得了計算機信息系統安全專用銷售許可證和電磁兼容證書。

網絡隔離檢測認證

銷售許可證

電磁兼容
5.4 ANet能源網關

ANet系列能源網關,可將企業內分散的能源計量器具集中采集后上傳*端設備,滿足國家辦公機關、大型公共建筑、工業企業等能源管理系統中對于水、電、氣、油、冷量、熱量等各種形式的能耗計量及分項數據采集需求,搭配簡單易用的數據配置軟件工具,可以快速配置所需采集數據及上傳數據中心等各項參數信息。
相關報告及證書
GB/T 17626.2-2018《電磁兼容試驗和測量技術靜電放電抗擾度試驗》4*。
GB/T 17626.6-2017《電磁兼容試驗和測量技術射頻電磁場輻射抗擾度實驗》3*。
GB/T 17626.4-2018《電磁兼容試驗和測量技術電快速瞬變脈沖群抗擾度試驗》4*。
GB/T 17626.5-2019《電磁兼容 試驗和測量技術 浪涌(沖擊)抗擾度試驗》4*。
GB 9254-2016《信息技術設備的無線電騷擾限值和測量方法》合格。



6結束語
自國家發布重點用能單位能耗在線監測政策以來,我司踴躍響應,本文介紹Acrel-5010重點用能單位能耗在線監測系統在湖南三立集團的應用,是依照國家標準建設,實現對企業能源消耗情況的在線監測和數據上傳。同時系統實現對采集數據的分析、能耗趨勢、能耗報警,各種數據報表分析曲線、圖形等,便于數據分析、研究、挖掘節能潛力。
參考標準:
《NHJC-01-2018 重點用能單位能耗在線監測系統-總體架構規范》
《NHJC-02-2018 重點用能單位能耗在線監測系統-基礎信息與格式規范》
《NHJC-03-2018 重點用能單位能耗在線監測系統-系統平臺接口協議規范》
《NHJC-04-2018 重點用能單位能耗在線監測系統-端設備接口協議規范》
《NHJC-05-2018 重點用能單位能耗在線監測系統-省*平臺機房與硬件配置規范》
《NHJC-06-2018 重點用能單位能耗在線監測系統-端設備技術規范》
《NHJC-07-2018 重點用能單位能耗在線監測系統-能源品種采集規范》
《NHJC-08-2018 重點用能單位能耗在線監測系統-系統安全規范》
《NHJC-09-2018 重點用能單位能耗在線監測系統-省*平臺功能規范》
《GB/T15587-2008 工業企業能源管理導則》
《GB/T23331-2012 能源管理體系要求》
《GB/T2598-2008 綜合能耗計算通則》
《GB/T3484-2009 企業能量平衡通則》
《GB/T38692-2020 用能單位能耗在線監測技術要求》