1 產品概述
BM100系列信號隔離器可以對電流、電壓等電量參數或溫度、電阻等非電量參數進行高速精確測量,經隔離裝換成標準的模擬信號輸出。既可直接與指針表、數顯表相接,也可以與自控儀表(如 PLC)、各種 A/D 轉換器以及計算機系統配接,廣泛應用于電力、鐵路、石化、冶金、化工、食品、倉儲等行業的自動化系統中,是一種具有高性價比的產品。
2 應用范圍
廣泛應用于電力、鐵路、石化、冶金、化工、食品、倉儲等行業的自動化系統中。
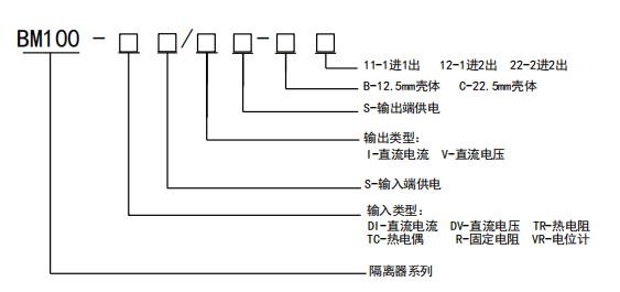
3 型號說明

4 技術參數

5 產品尺寸
□外形尺寸

□BM100-□□/□-B□□殼體尺寸圖:

□BM100-□□/□-C□2 殼體尺寸圖:

產品選型及詳細資料,詳詢18861629037 安科瑞趙雨